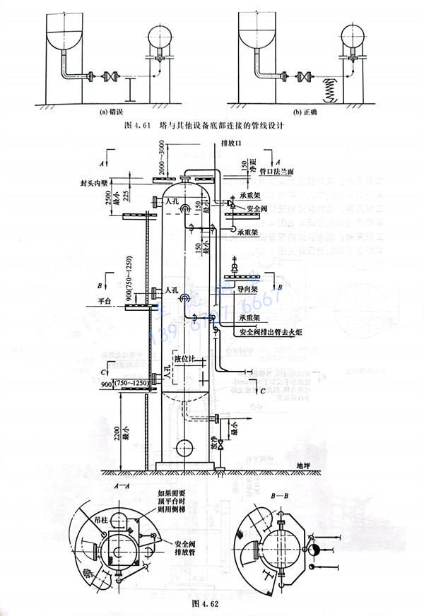
1. 附塔管道的(de)(de)支(zhi)吊(diao)架(jia)在塔壁上(shang)生根。當不(bu)銹(xiu)鋼(gang)塔的(de)(de)材質和支(zhi)架(jia)材料相(xiang)同時,支(zhi)架(jia)焊在塔上(shang),不(bu)能直接(jie)(jie)(jie)焊的(de)(de),可先在塔上(shang)焊一個帶(dai)螺(luo)栓孔的(de)(de)支(zhi)架(jia)連(lian)接(jie)(jie)(jie)板,支(zhi)架(jia)用螺(luo)栓與(yu)連(lian)接(jie)(jie)(jie)板連(lian)接(jie)(jie)(jie)。
2. 承受不銹鋼管道重量的固定支架設在靠近管口的位置。塔頂氣相管道的固定架距上部封頭焊接最小150mm,其他支架為導向支架,塔器上的垂直管道的導向支架最大間距見表4.3。自上而下最后一個導向架距水平管道宜大于25倍管徑。當沿塔壁垂直管段熱位移量大時,其水平管段應設彈簧支架,如果熱位移量不大,此處可設導向支架,見圖4.59。

塔回流(liu)線與塔壁的溫差較大(da)時(shi),所產(chan)生的相(xiang)對(dui)伸(shen)(shen)長(chang)量(liang)也大(da),在水平管段上的第一個支架(jia)(jia)有(you)垂直位移,應設彈簧支架(jia)(jia)。如果L較長(chang),見(jian)圖4.59(b),足夠(gou)吸收相(xiang)對(dui)伸(shen)(shen)長(chang)量(liang)時(shi),可設導向管卡(限(xian)制支架(jia)(jia),垂直位移)。
3. 安(an)(an)(an)全(quan)閥(fa)排放時反力較大(da),安(an)(an)(an)全(quan)閥(fa)出(chu)口(kou)管道應設牢固(gu)的支(zhi)(zhi)架(jia)(jia)。支(zhi)(zhi)架(jia)(jia)所在的塔平臺需要考慮加固(gu)。安(an)(an)(an)全(quan)閥(fa)排放時振(zhen)動較大(da),安(an)(an)(an)全(quan)閥(fa)入口(kou)管與主管連接(jie)處(chu)必要時采取加強支(zhi)(zhi)架(jia)(jia)(拉筋(jin)加強),見圖4.60。

4. 塔與(yu)其他(ta)設備底部連接(jie)的管線(xian),一(yi)般操作(zuo)溫度大(da)于安裝(zhuang)時溫度,為防止管口受力(li)過大(da),宜設彈簧(huang)管托,見圖4.61。


