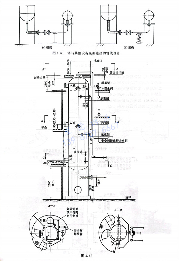
工程應(ying)用:某塔管(guan)道的配管(guan)設計實例一,某塔管(guan)道的配管(guan)設計見圖(tu)4.62。


工程應用:某塔(ta)管(guan)道(dao)的配(pei)管(guan)設計(ji)實例二,某塔(ta)管(guan)道(dao)的配(pei)管(guan)設計(ji)見(jian)圖4.63。


工程應(ying)用:某(mou)塔管(guan)道(dao)的(de)配管(guan)設計實例三,某(mou)塔管(guan)道(dao)的(de)配管(guan)設計見圖4.64。

工程應用(yong):某塔管(guan)道的配管(guan)設計實例四,某塔管(guan)道的配管(guan)設計見圖4.65。


