不銹鋼管(guan)擠(ji)(ji)壓(ya)機(ji)(ji)的(de)(de)動(dong)力(li)(li)源(yuan)是高壓(ya)液體,如水(shui)或油。其壓(ya)力(li)(li)為20~32MPa,這是在生產實(shi)踐中,權衡各(ge)種利弊因(yin)(yin)素所得(de)(de)到(dao)的(de)(de)結(jie)果。因(yin)(yin)為液體壓(ya)力(li)(li)過低(di),擠(ji)(ji)壓(ya)機(ji)(ji)的(de)(de)結(jie)構(gou)和閥(fa)門管(guan)道(dao)(dao)的(de)(de)尺(chi)寸都要增大(da)(da),設(she)備變得(de)(de)十(shi)分笨重。反(fan)之,如果液體壓(ya)力(li)(li)過高,水(shui)的(de)(de)流(liu)速過快(kuai),流(liu)動(dong)的(de)(de)沖擊力(li)(li)增大(da)(da),設(she)備和管(guan)道(dao)(dao)容易損壞,密封(feng)(feng)也較困難。但是,隨著(zhu)擠(ji)(ji)壓(ya)機(ji)(ji)噸位的(de)(de)增大(da)(da),要滿足特大(da)(da)噸位擠(ji)(ji)壓(ya)機(ji)(ji)的(de)(de)需要,液體的(de)(de)壓(ya)力(li)(li)必須增高,不然,大(da)(da)型(xing)擠(ji)(ji)壓(ya)機(ji)(ji)的(de)(de)外形尺(chi)寸就很大(da)(da)。近代(dai)已經出現超(chao)高壓(ya)擠(ji)(ji)壓(ya)機(ji)(ji),其液體工作壓(ya)力(li)(li)達到(dao)100MPa.因(yin)(yin)此,對擠(ji)(ji)壓(ya)機(ji)(ji)的(de)(de)管(guan)道(dao)(dao),閥(fa)門以(yi)及(ji)其密封(feng)(feng)都提出了更高的(de)(de)要求。
提供(gong)擠壓(ya)(ya)(ya)機(ji)動力源高(gao)(gao)(gao)壓(ya)(ya)(ya)水(shui)(shui)(shui)(shui)(shui)(油)的(de)(de)液壓(ya)(ya)(ya)系(xi)統是(shi)(shi)擠壓(ya)(ya)(ya)機(ji)的(de)(de)中(zhong)樞。由水(shui)(shui)(shui)(shui)(shui)泵(beng)房的(de)(de)高(gao)(gao)(gao)壓(ya)(ya)(ya)水(shui)(shui)(shui)(shui)(shui)泵(beng)、高(gao)(gao)(gao)壓(ya)(ya)(ya)空(kong)氣罐(guan)、水(shui)(shui)(shui)(shui)(shui)一(yi)空(kong)氣罐(guan)(即(ji)蓄(xu)勢器)、空(kong)壓(ya)(ya)(ya)機(ji)、水(shui)(shui)(shui)(shui)(shui)箱、各種(zhong)閥(fa)門、控制系(xi)統等組成。高(gao)(gao)(gao)壓(ya)(ya)(ya)水(shui)(shui)(shui)(shui)(shui)泵(beng)產生的(de)(de)高(gao)(gao)(gao)壓(ya)(ya)(ya)水(shui)(shui)(shui)(shui)(shui)送入水(shui)(shui)(shui)(shui)(shui)罐(guan)。在擠壓(ya)(ya)(ya)時,水(shui)(shui)(shui)(shui)(shui)罐(guan)中(zhong)的(de)(de)高(gao)(gao)(gao)壓(ya)(ya)(ya)水(shui)(shui)(shui)(shui)(shui)和(he)高(gao)(gao)(gao)壓(ya)(ya)(ya)水(shui)(shui)(shui)(shui)(shui)泵(beng)的(de)(de)高(gao)(gao)(gao)壓(ya)(ya)(ya)水(shui)(shui)(shui)(shui)(shui)同時供(gong)應給擠壓(ya)(ya)(ya)機(ji)。空(kong)氣罐(guan)、水(shui)(shui)(shui)(shui)(shui)罐(guan)(即(ji)氣一(yi)水(shui)(shui)(shui)(shui)(shui)罐(guan))是(shi)(shi)一(yi)個蓄(xu)能器,起著擠壓(ya)(ya)(ya)力和(he)擠壓(ya)(ya)(ya)速度的(de)(de)補(bu)償(chang)作用(yong),以減(jian)小水(shui)(shui)(shui)(shui)(shui)泵(beng)的(de)(de)負荷。
為了在擠壓(ya)不銹鋼管(guan)過程中,保持高的和穩定的擠壓速度,動力源的壓力降不能超過10%.
擠壓機高(gao)壓管道系統的(de)主要(yao)任(ren)務是要(yao)在一(yi)般的(de)工作(zuo)條件下,確(que)保操作(zuo)速度達到0~400mm/s,即便是在使(shi)用主柱塞的(de)情況下也(ye)是如此。
液壓系(xi)統工作性(xing)能(neng)好(hao)壞的(de)標(biao)志(zhi)是管道(dao)和控制器系(xi)統內傳遞(di)壓力介質的(de)速度(du)。所有(you)流(liu)過(guo)橫截(jie)面(mian)的(de)尺寸應該這樣確定(ding):即使阻(zu)止流(liu)動而引起的(de)壓力下降不超過(guo)合理而又可以容(rong)許的(de)限(xian)度(du),在閥門(men)和管道(dao)中的(de)磨損(sun)率保(bao)持在最小(xiao)值,以及磨損(sun)不是由于(yu)流(liu)量的(de)超速所造(zao)成。
如果是以水作為傳遞壓(ya)力的介(jie)質(zhi)時,進口閥流速的經驗公(gong)式如下:

對于3150t擠壓機,主柱(zhu)塞直徑為(wei)DKR=1150mm,主柱(zhu)塞截面積FKR=103869c㎡,主柱(zhu)塞的速度vkR=300mm/s,則(ze)所需要的水的流量為(wei)QKR=FKRDKR=311.607L/s.
1. 擠壓機主(zhu)缸
傳壓(ya)(ya)介質水(shui)或油在擠壓(ya)(ya)機主缸中經過加(jia)壓(ya)(ya)后被壓(ya)(ya)縮,主缸壁認為是剛性的(de)。則(ze)其(qi)中傳壓(ya)(ya)介質的(de)壓(ya)(ya)縮體積為:
ΔQ = QKΔp
對于水而言,K=44×10-6(101.325kPa下);對于油而言,K=70×10-6(101.325kPa下)。
實際(ji)上,在擠(ji)(ji)壓(ya)過程中(zhong),主(zhu)缸的(de)(de)容積是稍有增大(da)的(de)(de)。因此,分別計(ji)算在擠(ji)(ji)壓(ya)開始時,即最大(da)坯料長(chang)度下主(zhu)缸容積的(de)(de)壓(ya)縮(suo)體積以(yi)及(ji)在擠(ji)(ji)壓(ya)柱(zhu)塞最大(da)行程時,主(zhu)缸容積的(de)(de)壓(ya)縮(suo)體積。
壓(ya)縮體積的作用如(ru)同機(ji)(ji)械彈(dan)簧,而此等效彈(dan)簧對(dui)于所計算的5000t擠壓(ya)機(ji)(ji)(水壓(ya)機(ji)(ji))為:

2. 擠壓機管道(dao)系(xi)統
擠壓機的(de)(de)管道系(xi)統的(de)(de)體積,對(dui)于所有的(de)(de)擠壓機都小于擠壓缸容積的(de)(de)15%。
5000t擠壓機在最大壓力(li)下,所有高壓系統(tong)滑閥漏油量(liang)為(wei)油泵裝置最大輸送(song)量(liang)的5%。
3. 擠壓(ya)機閥門與滑(hua)閥
在水壓擠壓機中,采用的閥門(men)的漏損幾乎不影響擠壓速度。而在油壓擠壓機中控制系統則采用滑閥,滑閥與滑閥外殼之間的縫隙的漏損由下式求出:
一般漏損與(yu)壓(ya)力成(cheng)正比(bi),與(yu)油(you)的黏(nian)度成(cheng)反比(bi),因(yin)而(er)也與(yu)工作(zuo)(zuo)溫(wen)度有關。擠(ji)壓(ya)機(ji)的液(ye)壓(ya)控制系統(tong)是擠(ji)壓(ya)機(ji)的中框,起著控制、協調各主輔機(ji)械動(dong)作(zuo)(zuo)的作(zuo)(zuo)用。
現代擠(ji)壓機的(de)液壓控制(zhi)是通(tong)過“電磁閥一單頂缸(gang)”系統實(shi)現的(de),老式擠(ji)壓機則是通(tong)過“手柄一凸輪”系統控制(zhi)。
采(cai)用“電磁閥一(yi)單頂缸”控(kong)制液壓系統能夠實現自(zi)動(dong)化操(cao)作,并且(qie)通過(guo)液壓連(lian)鎖可(ke)(ke)以防止事故發生。而“手柄(bing)一(yi)凸(tu)輪”控(kong)制系統結(jie)構簡單,安全可(ke)(ke)靠,但不易實現自(zi)動(dong)化操(cao)作。
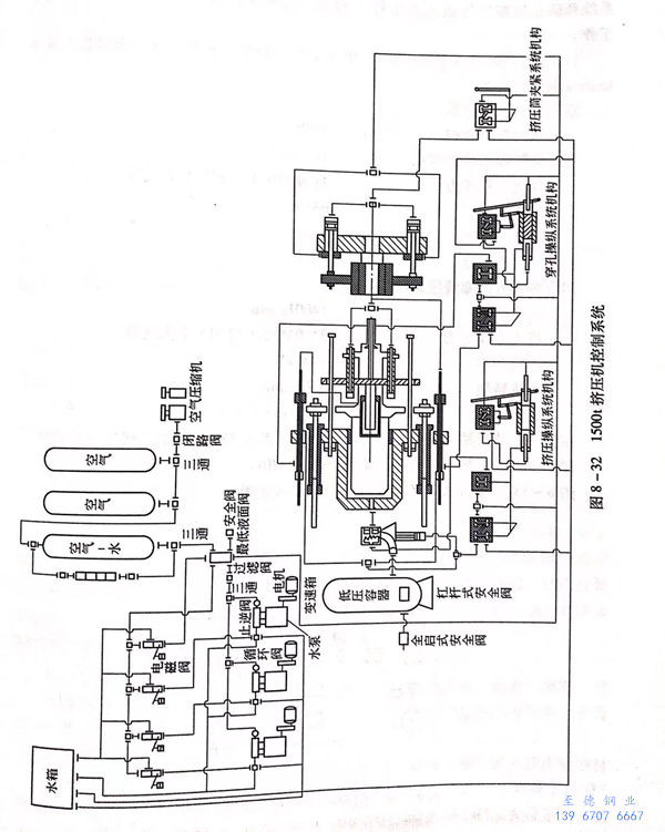
圖8-32所示為1500t臥式擠壓機的控制系統(tong)圖。


